Skymaster Forum  

Go Back   Skymaster Forum > Messages
Register FAQ Members List Calendar Today's Posts

Reply
 
Thread Tools Rate Thread Display Modes
  #1  
Unread 07-22-20, 10:38 PM
JimC's Avatar
JimC JimC is offline
Registered User
 
Join Date: Aug 2012
Location: United States
Posts: 301
JimC is on a distinguished road
Fuel system diagram

In Ernie's diagram for the pre-'74 Skymasters (http://www.consultresearch.com/337fuel.htm) he clearly shows the electric pump BEFORE the fuel selector. In this case, the electric pump can only pull from the main tank.

In my T337E manual, it clearly shows the electric pump AFTER the fuel selector. In this case, it could pull from whichever of the 3 tanks is selected.

As he says on his fuel page, this has serious consequences if you run a main tank dry - you won't be able to draw fuel from the aux tank if the electric pump is before the fuel selector.

Aside from running my mains dry (over an airport) or disassembling the system and tracing each fuel line, is there a way to tell which system my plane has?

One thought I have is to run an engine dry on an aux tank, and then switch that engine to crossfeed but turn on the dry engine's pump. For example:

1) Run the front engine dry on the front aux tank
2) Switch the front engine to the rear tank
3) Turn on the front elec pump. If the pump is BEFORE the selector, the engine shouldn't restart. If the pump is AFTER the selector, the engine should restart.

Thoughts?
Reply With Quote
  #2  
Unread 07-23-20, 09:41 AM
JAG JAG is offline
Registered User
 
Join Date: Jun 2014
Location: Texas
Posts: 260
JAG is on a distinguished road
Pumps

Hi Jim,
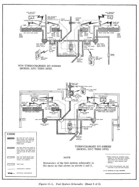
I just looked at the Maintenance Manual, and while the manual does not show the schematic for the Turbo 337E, it does show that on the other Turbo models, the aux pump is after the selector (and after the strainer). It looks like all the NA models have the pump before the selector (and in the wing), and on the Turbos, your aux pumps are located in the engine compartment, and indeed downstream from the selector valve.

To verify this, just look inside your cowlings - you will see the aux pump. I have attached view from Maintenance Manual. Sorry, I can't find a picture in my files of the pump.
Jeff
Attached Images
File Type: jpg Fuel Pumps highlighted.JPG (81.6 KB, 9156 views)
File Type: jpg 337 C thru D Schematics.JPG (90.7 KB, 9384 views)
File Type: jpg 337E & F Fuel Schematic.JPG (100.3 KB, 9396 views)
File Type: jpg T337B Schematic.JPG (76.6 KB, 9095 views)
Reply With Quote
  #3  
Unread 07-23-20, 05:46 PM
JimC's Avatar
JimC JimC is offline
Registered User
 
Join Date: Aug 2012
Location: United States
Posts: 301
JimC is on a distinguished road
Thanks! I think that solves it - I was wondering if it was a turbo/non turbo thing.

Also, I don't have the same return to the main from the aux tank that he describes. My 340 does - the aux tank empties in about 1/2 the time that the fuel burn would predict (the remainder is sent to the main tank, as in the NA 337s.) In my turbo yesterday, I ran my 18 gallon aux tank dry after (fuel flow x time) showed I'd burned 17.6 gallons of fuel. That's close enough for me.


I also came up with a simpler diagnostic test for anyone who's curious:

While safely on the ground before engine start, set both engines to feed from one main tank. Turn on the electric pump for that tank's engine. Does the fuel flow for one engine rise, or does the fuel flow for both engines rise?

BTW, I always like to try to say "electric pump" instead of "auxiliary pump." It confuses some people when mixed with "auxiliary tank."

Last edited by JimC : 07-23-20 at 05:48 PM.
Reply With Quote
Reply



Posting Rules
You may not post new threads
You may not post replies
You may not post attachments
You may not edit your posts

vB code is On
Smilies are On
[IMG] code is Off
HTML code is Off
Forum Jump


All times are GMT -4. The time now is 07:59 AM.


Powered by vBulletin® Version 3.6.9
Copyright ©2000 - 2026, Jelsoft Enterprises Ltd.